箱式變頻無負壓供水設備工作原理
智能型箱式泵站主要是由密封結構水箱、增壓設備、變頻控制柜、穩流器及泵組組成。系統分兩路進水,一路進水箱,一路進穩流器,當用水量小,自來水服務壓力高時,智能型箱泵一體化泵站直接從自來水管網取水,疊壓供水。當自來水服務壓力低時,增壓裝置開始工作,將水箱內的水加壓到設置的服務壓力,進行差量補償,從而達到節能、無二次污染、恒壓供水的目的。對市政自來水管網沒有影響,是供水領域的新一代節能產品。
智能型箱泵一體化泵功能特點:
1、保持恒壓壓力
智能型箱式泵站實時通過壓力傳感器檢測出口壓力,將檢測值和設定值進行比較運算,確定電機及水泵投入臺數和變頻器輸出頻率(反應為電機及水泵轉速),以實現恒壓供水的目的。當自來水管網壓力波動使得壓力值小于正常壓力值,進水量暫時小于出水量時,系統自動將穩壓裝置關到適合的位置,并啟動增壓裝置通過多點取水,進行加壓,知道進水口壓力口壓力到達市政自來水管網正常壓力值,確保設備進水口水量充足,以滿足用戶的用水需求。
2、高度自動化
系統能實現全自動控制,具有手動/自動切換、主副泵定時輪換、壓力調整、恒壓、高低電壓保護、欠相保護、漏電保護、過載保護、過熱保護、缺水保護、不用水停車、瞬間跳閘保護等功能。另可根據用戶需求配置人機界面,可視化遠程調整、監測和維護。
3、衛生-過流部件均采用不銹鋼等食品級材料制造,符合國際涉水衛生規范。
4、疊壓運行,節省費用
系統保證管道恒壓是根據用水量的變化調整投入臺套數和運轉速度,用水量大時投入功率大,用水量小時投入功率小。小用水量時(如夜間)系統由小功率泵變頻調速恒壓供水。系統一直在高效率點運行。因而大大降低了運行費用。可節約能源60%以上。-如市政管網有一定的壓力,運行是只需在市政壓力基礎上補壓即可。與傳統具有蓄水池的供水設備相比達到同樣的效果而從電網吸取的功率較小。及恩呢該效果十分顯著。-系統全自動運行無須專人值守:又因沒有蓄水池等土建貯水設施,也沒有水質處理儀器,免去定期清洗、消毒等工作。故進一步降低了運行費用。
5、反沖洗功能-系智能型箱式泵站具有反沖洗控制功能,當水箱使用一段時間后,系統利用水泵的高壓水定期對水箱進行沖洗,同時將含有雜質的水排放出去,確保水箱內不會產生污垢,保證用戶用水潔凈。
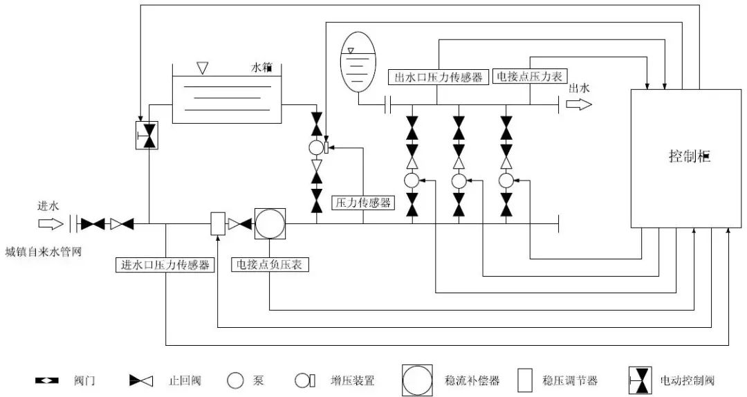
智能型箱泵一體化泵站示意圖:

箱式無負壓供水設備是在組合式不銹鋼水箱和變頻恒壓供水的基礎上開發研制的,并加裝防負壓、防倒流、防水質惡化等控制裝置。該設備與普通的變頻供水設備和無負壓供水設備相比,具有節能顯著、噪音低、占少、可靠性高等優點,是目前最先進的供水模式。箱式無負壓供水設備能夠和市政管網串接,確保對市政管網不產生負壓,在用水高峰期間,通過微機控制變頻調節水泵能將密閉水箱中的水增壓,避免了因市政管網供給不足的用戶所需給水的流量。
箱式無負壓供水設備是在原有的變頻恒壓供水設備與無負壓供水設備基礎上升級開發而來的第七代品,它由不銹鋼水箱、專用水泵、智能變頻控制柜、無負壓裝置、增壓裝置、引水裝置和穩壓罐等組成,是由計算機技術、變頻技術與電機泵組合的新型的機電一體化供水設備。以滿足城市供水管網中,抽水時既不產生負壓,又有一定的調蓄能力,高峰期間不斷水停水的要求。采用微機控制變頻泵以一恒定的轉數運行利用自來水原有的壓力能確保用戶所需要的壓力恒定。具有節能、環保、噪音低、供水壓力恒定等優點。
主要技術指標增壓壓力范圍、流量和節能指標,均高于國內其他報道的產品,且結構設計具新穎性,總體水平達到國內領先,國際先進水平,因此,在市場上具有極大的競爭優勢。歸納的說,智能化箱式無負壓供水設備設備主要特點是保護管網壓力、調節峰值用水,節能、安全、環保、供水高品質(解決了二次供水污染)和低噪音。
隨著二次供水加壓技術的發展,箱式無負壓供水設備從根本上解決了這些問題。據“供水設備推廣中心”的資料顯示,箱式無負壓供水設備不需建造水塔,投資小、占地少,采用水氣自動調節、自動運轉、節能與自來水自動并網,停電后仍可供水,調試后數年不需看管。比建造水塔節約投資70%,比建造高位水箱節約投資60%,大大節約土建投資。
箱式無負壓供水設備廣泛用于企事業單位、住宅區及農村的生產、生活、辦公用水。供水 戶在20-2000戶。日供水量在20-50000m3,供水高度達150米,即50層樓房。

